Help me! — Volkswagen Vento, 2 л, 1993 года | т...
Volkswagen Vento 1.8 бензиновый 1995 | Просто в...
Спусковое устройство Венто "Стопор-десантер" ку...
Спусковое устройство ВЕНТО "Стопор-десантер" 20...
Сотка. Я её нашел. Венто губа — Volkswagen Vent...
Покупка эсп — Volkswagen Vento, 2 л., 1993 года...
Ventovka — весеннее обострение — Volkswagen Ven...
Где производится снаряжение Венто | Vento
Спусковое устройство ВОРОН от Венто. Краштестоб...
Химические опыты или травление — Volkswagen Ven...
Спусковое устройство Высота (Венто) — Венто — v...
Спусковое устройство Camp I-Block Evo – Купить ...
Спусковое устройство Ворон — Венто — vnt 1119 —...
Спусковое устройство Венто «АнтиПаник» – Купить...
Спусковое устройство Восьмёрка дюраль с рогом (...
Принцип работы - Спусковое устройство «Высота» ...
Страховочно-спусковое устройство Vento Восьмерк...
Спусковое устройство Восьмерка классическая | V...
Спусковое устройство Венто «Высота» – Купить c ...
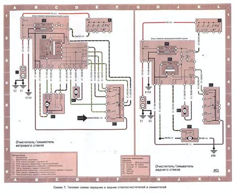
Volkswagen Vento Схема проводки Венто(Гольф3) |...
Корпус Vento для ПК з кулерами: 450 грн. - Комп...
Отзыв о Автомобильный освежитель VENTO | Имеет ...
Спусковое устройство Венто Корзинка купить в Мо...
Купил вторую Венто ! — Volkswagen Vento, 1,8 л,...
Черепаха от москвича в Венто. — Volkswagen Vent...
Спусковое устройство фирмы Vento – классическая...
Vento есть полный привод - фото презентация
Спусковое устройство ВЕНТО Решетка – Купить c д...