Кнопки Вольво ФШ 12 - YouTube
Воздушная система вольво fh12 схема - фото
Volvo FH с 2012 года - рабочее место водителя
Тахограф вольво fh12 инструкция по эксплуатации...
Предохранители вольво fh12 — как найти и как по...
Вольво FH 12 (Volvo FH12) технические характери...
VOLVO FH/FM описание кнопок и клавиш управления...
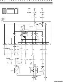
Схема вольво fh12
Вольво fh12 технические характеристики
Вольво FH12 технические характеристики, цена
Фото ошибок вольво fh12 (48 фото) - фото - карт...
Панель приборов Вольво FH12 FH16 Volvo фш12 фш1...
VOLVO FH 12 из за чего застучал мотор и поймал ...
Распиновка приборной панели вольво fh12 - 95 фото
Вольво fh12 салона (57 фото) - красивые картинк...
Клавиши Вольво Fh12 Что Означает смотреть беспл...
Вольво fh12 (48 фото) - красивые картинки и HD ...
Вольво ФШ-12 (Volvo FH12): устройство, техничес...
VOLVO FH 12, FH 16 1 серии, с 1998 г. приборная...
Генератор вольво fh12 схема подключения
Ремонт приборной панели Volvo FH12 FH13 Вольво ФШ