Реле стартера ВАЗ 2110-2112: где находится пред...
Как устроено реле стартера ВАЗ 2110
Реле стартера ВАЗ 2110 - где оно и как установить?
Реле стартера ваз 2110 (45 фото) - фото - карти...
Реле Стартера Ваз 2110 Фото – Telegraph
Реле Стартера Ваз 2110 Где Находится Фото – Tel...
Замена стартера ВАЗ 2110 - учимся осуществлять ...
Где находится реле стартера на ваз 2110?
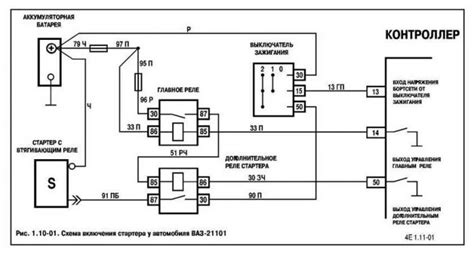
Распиновка реле стартера на ваз 2110
Стартер. ВАЗ 2110 (Lada 110)
Замена втягивающего реле стартера ВАЗ 2110 свои...
Втягивающее реле стартера ВАЗ-2110
Распиновка предохранителей и реле ваз 2110 - Эл...
Стартер Ваз 2110 Фото – Telegraph
Проверка и замена реле стартера на ВАЗ 2110 у с...