Где находится реле стартера митсубиси паджеро и...
Предохранители и реле митсубиси паджеро 4
Mitsubishi Pajero | Тяговое реле стартера | Мит...
3.4.6 Тяговое реле стартера Митсубиси Паджеро
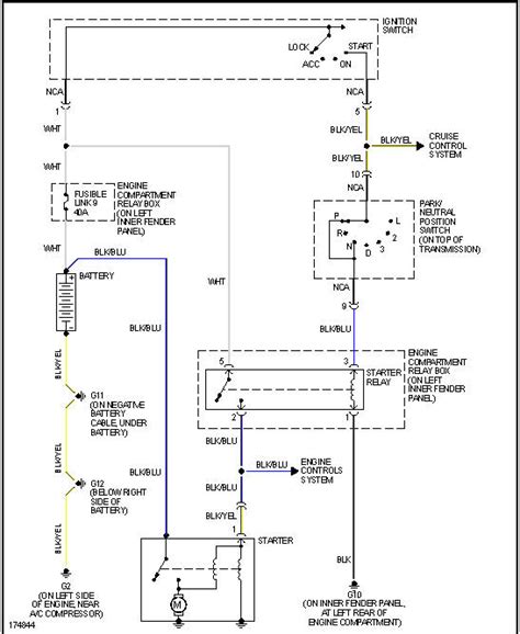
Схема подключения стартера - Схемы стартеров - ...
Где находится реле стартера митсубиси паджеро ио
Втягивающее реле стартера Mitsubishi Pajero (Ми...
Где находится реле стартера? - Pajero 4x4 Off-R...
Реле стартера мицубиси паджеро пинин
Митсубиси Паджеро 4 – предохранители и реле - A...
Втягивающее реле стартера Mitsubishi Lancer, Pa...
Как подсоединить реле стартера: Как подключить ...
РЕЛЕ СТАРТЕРА — Mitsubishi Pajero Sport (1G), 3...