Переключатель направления вращения электродвига...
Принцип действия электродвигателей постоянного ...
Как определить направление вращения электродвиг...
Направление вращения электродвигателя. В какую ...
Переключатель реверса электродвигателя 380в
Изменение направления вращения трехфазного асин...
Переключатель направления вращения (реверсный в...
Как изменить направление вращения электродвигат...
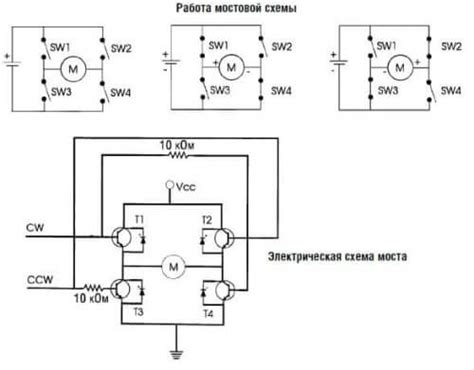
Управление направлением вращения двигателя пост...
Переключатель направления вращения электромотор...
Изменение скорости вращения электродвигателя пр...
Реверс Электродвигателя Пакетным Переключателем...
вращение электродвигателя в какую сторону
Схемы подключения магнитного пускателя для упра...
Схемы подключения трехфазных электродвигателей
Как изменить направление вращения ротора электр...
Подключение реверса трехфазного двигателя: осно...
Как осуществить реверс электродвигателя постоян...
Изменить направление вращения электродвигателя ...
Как определить, в какую сторону вращается элект...
Как поменять направление вращения электродвигат...
Переключатель направления вращения двигателя ре...