Вентилятор охлаждения от Волги с 406 двигателем...
Схема предохранителей Опель Астра h и их распол...
Реле вентилятора Opel Zafira B, Astra H. Опель ...
Opel Astra h. Замена дополнительного сопротивле...
Резистор вентилятора охлаждения двигателя 4 кон...
Не работает прикуриватель опель астра h - Автом...
Купити Реле вентилятора Opel Astra H Zafira B О...
Реле вентилятора Opel Astra H / Zafira B | Fest...
Общая информация (Опель Астра H 2004-2009: Сило...
Снятие и установка приводного электромотора вен...
Блок предохранителей и реле opel astra j, их оп...
Opel Astra H НЕ РАБОТАЕТ ВЕНТИЛЯТОР РАДИАТОРА -...
Опель Астра Н. Проверка системы охлаждения
Предохранители Опель Астра К и реле с обозначен...
Блок предохранителей и реле Опель Астра H
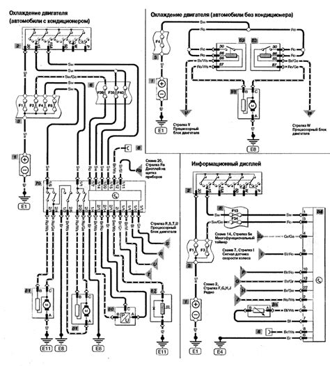
Схема охлаждения двигателя опель астра g
Резистор на вентилятор охлаждения — Сообщество ...
Купить Реле вентилятора Опель Вектра Б Астра Op...
Опель омега реле вентилятора охлаждения двигателя
Опель астра h ошибка вентилятора - фото
Реле 13171831, 6238640 Опель Астра H вентилятор...
Блок предохранителей опель астра (opel astra h/...
охлаждения двигателя. принудительное включение ...
Предохранители Опель Астра - замена, где найти,...
Opel Astra H Реле вентилятора охлаждения — DRIVE2
Реле 90491314, 6238564 вентилятора Опель Астра ...
Вентилятор охлаждения Опель Астра h | Festima.R...
Опель астра схема подключения вентилятора охлаж...
Реле 13171831 6238640 4RA007791-05 Опель Астра ...