Регуляторы напряжения генераторов тракторов
Принцип работы различных тиристорных регуляторо...
Линейные стабилизаторы напряжения от Texas Inst...
Аналоговая техника. Линейные стабилизаторы напр...
Регулятор напряжения бесконтактный - Энциклопед...
Реле. Регуляторы напряжения - презентация онлайн
Регулятор напряжения на ЛЮБОМ транзисторе, для ...
Регуляторы напряжения
Линейный регулятор напряжения. Железки Амперки ...
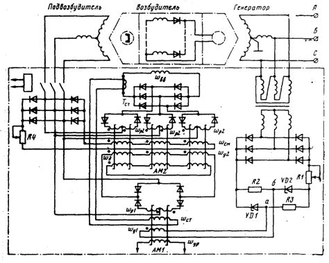
Регуляторы напряжения на магнитных усилителях
Реле. Регуляторы напряжения
Реле. Регуляторы напряжения - online presentation
Регулятор напряжения РН-1
семинар 13
Схемы регуляторов напряжения - Энциклопедия по ...
Линейное напряжение | Электротехнический журнал
Линейный стабилизатор напряжения на TL431 и NPN...
Параметрические и линейные стабилизаторы постоя...
Простой регулятор напряжения своими руками - Yo...
Линейный регулятор напряжения — rcl-radio.ru
Необычные линейные стабилизаторы - YouTube
Регулятор оборотов минидрели
РЕГУЛЯТОР РЕАКТИВНОЙ МОЩНОСТИ ЛИНЕЙНОГО ГЕНЕРАТ...
Линейные регуляторы напряжения для высокоэффект...
Простой регулятор напряжения своими руками - Ко...
Что такое регулятор напряжения? - Линейка ремонта
Линейные СТАБИЛИЗАТОРЫ НАПРЯЖЕНИЯ и ТОКА. Как э...
2. Генераторы линейно изменяющегося напряжения
МОЩНЫЙ РЕГУЛЯТОР НАПРЯЖЕНИЯ - YouTube
Стабилизированный регулятор напряжения своими р...